我們知道壓縮機的直接啟動電流時額定電流的4倍以上,如果壓縮機的功率比較小,那么對電網的影響不是很大,就允許它直接啟動,一般壓縮機功率在7.5KW以下都是允許直接啟動的。
但是對于大型壓縮機,那么就不允許它直接啟動,如果他的額定電流是100A ,那么他在啟動的瞬間電流可以達到好幾百安,這么大的電流對電網的沖擊是非常的大的!會影響同一電網所帶其他負載的正常工作,這種情況我們經??梢钥吹?。

比如某一大型負載啟動的瞬間燈泡會變暗等,我們在家有時候也會存在這種情況,比如開電視機的時候,燈泡有時候就會突然間暗了一下,同樣還因為負載的啟動電流太大,對電機繞組的絕緣也是極為不利的,所以對于大型壓縮機一般都要實行軟啟動。
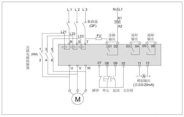
所謂軟啟動就是在啟動初期我們給他加的電壓要低于額定電壓。常見的軟啟動有:軟啟動器啟動、自耦變壓器降壓啟動。
自耦變壓器降壓啟動在電機啟動的初期先給它加上為額定電壓60%到80%的一個電壓,先讓其運動起來,當轉動起來以后,再給他切換到額定電壓下工作,這就是一個簡單的軟啟動過程。
軟啟動器要比自耦變壓器降壓啟動要先進些,其原理都是一樣的,軟啟動器給電動機的電壓時從0逐漸到額定電壓的,他的啟動過程更為平滑,啟動效果更好,對電網沖擊和對繞組的傷害也是最小的,要優于自耦變壓器降壓啟動。
當今傳動工程中常用的就是三相交流感應電動機。在許多場合中,由于其起動特性,這些電動機涌直接連接電源系統。如果直接在線起動,將會產生高達電機額定電流6倍的浪涌電流。該電流會使供電系統和串聯的開關設備過載。如果直接起動,也會產生較高的峰值轉矩,這種沖擊不但會對驅動電動機產生沖擊,而且也會使用機械裝置受損。
為了降低直動電流,應使用起動輔助裝置,如起動用電抗器或自耦變壓器,但使用電抗器或自耦變壓器起動等常規方法只能逐步降低電壓,而軟起動器通過平滑升端子電壓,可以實現無沖擊起動。因此,可以保護電源系統以及電機。
軟啟動的優點:
降低電機的起動電流,減少配電容量,避免增容投資;
減小起動應力,延長電動機及相關設備的使用壽命;
平穩的起動和軟停車避免了傳統起動設備的喘振問題、水錘效應;
多種起動模式及寬范圍的電流、電壓等設定,可適應多種負載情況;
能有效地降低起動電流及配電容量,避免增容投資;
它能無階躍地平穩起動/停止電機,避免因采用直接起動、星/三角起動、自耦減壓起動等,傳統起動方式起動電機而引起的機械與電氣沖擊等問題。
【上一個】: 制冷維修技術-壓縮機分類概述與故障分析
【下一個】: 制冷維修技術-壓縮機分類概述與故障分析